Share on Google+Share on FacebookShare on LinkedInShare on TwitterShare on DiggShare on Stumble Upon
Custom Search
 
  

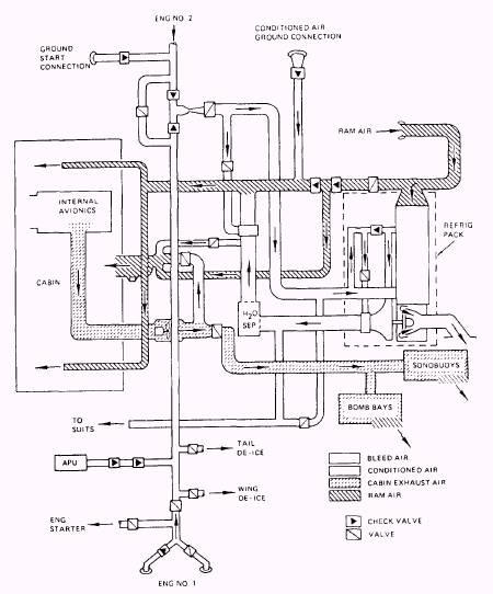
CABIN TEMPERATURE CONTROL SUBSYSTEM

A cabin air temperature control sensor is located mid cabin adjacent to the TACCO cooling air inlet. Its purpose is to ensure adequate airflow over the sensor, which measures cabin temperature and sends a signal, along with a signal from the cabin air temperature selector, to the cabin air temperature control. The cabin air temperature control then directs the cabin temperature control modulating valve to maintain a selected temperature in the cabin. During normal cruise, cabin air temperature is controlled by mixing water separator cold air with hot bleed air. The control also acts as an anticipator to stabilize response from the supply duct sensor to the cabin temperature demand.

System Operation

The cabin temperature control subsystem cools the bleed-air supply by air-cycle refrigeration and ram air mixing to provide a cabin temperature within the range of 60 to 80F during steady and mild transient conditions. The cabin temperature is maintained within 3F of the selected value and a temperature differential of 10F between the floor level and the head level. Humidity control ranges from a relative humidity of 5 to 70 percent. The cabin exhaust air, after passing through the internal avionics and the sonobuoy and weapons bays, is exhausted overboard.

Cabin air temperature is monitored by a sensor mounted on the aisle next to the cooling air inlet at the TACCO side console. The sensor measures the flight station air temperature and generates a signal that is transmitted to the cabin air temperature control. Additionally, a signal from the temperature select switch is sent to the control. The cabin air temperature control senses the inlet duct temperature and compares the signals to modulate the cabin temperature control valve. Based on this comparison, it allows the proper amount of hot bleed air to enter the mixing muff at the conditioned air outlet. The cabin air temperature control acts as an anticipator to stabilize the response of the supply duct air temperature to cabin temperature demands. It also minimizes cabin air supply duct temperature changes because of bleed- or ram-air temperature change. (See figure 4-9.)

In the manual mode, the automatic controls are overridden to provide manual control of the cabin temperature control valve. Since the cabin air temperature control is bypassed, the 1605F limit on the cabin air temperature control is raised to 18515F, as sensed by the cabin air high-temperature limit thermostat. If the pilot has selected the temperature select switch position for which this 18515F is exceeded, the cabin temperature control subsystem will cycle open and closed until manual control is repositioned or conditions change to reduce maximum supply temperature.

The augmented air system provides ram air, as required, to supplement the conditioned bleed air and to provide auxiliary ventilation. This ram air is drawn from the ram-air scoop located in the base of the vertical stabilizer. The ram air is injected into the cabin air distribution ducting downstream from the mixing muff at the junction between the water separator discharge air and the cabin temperature control valve.

During unpressurized flight up to 3,500 feet (+1000 or -500 feet) with a ram air temperature between 206F and 726F, ram air supplements the conditioned bleed-air flow to the cabin. When operating in the automatic mode, the ram-air shutoff valve controls the duct-tocabin pressure differential to 7.5 2 inches of water to prevent flooding the cabin with ram air when the aircraft is flying at high speeds.

The ram-air shutoff valve is also used to provide auxiliary ventilation by securing the refrigeration package and relying on the pilotoperated auxiliary vent switch to adjust the ram-air shutoff valve. (See figure 4-10.) With the air-conditioning switch set to OFF, setting the auxiliary vent switch to ON closes the cabin recirculating air temperature control valve and opens the cabin pressure regulator valve. If the setting of the ram-air shutoff valve is such that ram pressure fails to satisfy cabin exhaust fan requirements, the negative pressure relief valve opens. This draws additional ambient air from the environmental control system compartment to compensate for any airflow deficiencies.

In the event of an automatic shutdown of the air-conditioning or pressurization system during single-engine waveoff, the cabin air supply temperature may change because the ram-air shutoff valve opens. Operation is restored by setting the air-conditioning switch to OFF/RESET and then back to ON, or by setting the auxiliary vent switch to modulate the ram airflow.

Figure 4-9.-Environmental control system operation during pressurized flight.

Figure 4-10.-ECS operation in aux vent mode.



Managed Security Service Provider
 


Privacy Statement - Copyright Information. - Contact Us

Integrated Publishing, Inc. - A (SDVOSB) Service Disabled Veteran Owned Small Business