Order this information in Print

Order this information on CD-ROM

Download in PDF Format

     

Click here to make tpub.com your Home Page

Page Title: Chapter 11 - Compressed air systems
Back | Up | Next

tpub.com Updates

Google


Web
www.tpub.com

Home

   
Information Categories
.... Administration
Advancement
Aerographer
Automotive
Aviation
Combat
Construction
Diving
Draftsman
Engineering
Electronics
Food and Cooking
Math
Medical
Music
Nuclear Fundamentals
Photography
Religion
USMC
   
Products
  Educational CD-ROM's
Printed Manuals
Downloadable Books
   

 

Back ] Home ] Up ] Next ]

CHAPTER 11 COMPRESSED AIR SYSTEMS

The Utilitiesman is involved in the installation of compressed air systems. The senior UT must be capable of identifying and directing the proper construction techniques for installation of fittings and components. You will also be involved in the maintenance of systems installed previously. In this chapter compressed air systems and air quality requirements are also discussed.

SYSTEM CLASSIFICATIONS

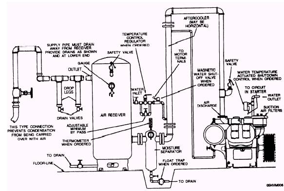
Compressed air is a form of power that has many important uses in industrial activities. An air compressor plant (fig. 11-1) is required to supply air of adequate volume, quality, and pressure at the various points of application. Compressed air is stated as pounds per square inch gauge (psig). These plants or systems are classified as

Figure 11-1.-Components of a compressed air plant.

 

low-pressure (0 to 125 psig), medium-pressure ( 126 to 399 psig), or high-pressure (400 to 6,000 psig) systems.

LOW-PRESSURE SYSTEMS

Low-pressure systems provide compressed air up to 125 psig pressure. When you are installing a low-pressure system, pressure is usually reduced at reducing stations for branches requiring lower pressures. Several air pressure requirements for low-pressure air consumers are listed below:

 

MEDIUM-PRESSURE SYSTEMS

Medium-pressure systems provide compressed air within the range of 126 to 399 psig pressure. These systems are not extensive and are generally provided with individual compressors located near the loads. Medium-pressure systems are mainly used for the starting of diesel engines, soot blowing of boilers and high-temperature water (HTW) generators, and hydraulic lifts.

Back ] Home ] Up ] Next ]

Privacy Statement - Press Release - Copyright Information. - Contact Us - Support Integrated Publishing

Integrated Publishing, Inc. - A (SDVOSB) Service Disabled Veteran Owned Small Business