Order this information in Print

Order this information on CD-ROM

Download in PDF Format

     

Click here to make tpub.com your Home Page

Page Title: Cesspools
Back | Up | Next

tpub.com Updates

Google


Web
www.tpub.com

Home

   
Information Categories
.... Administration
Advancement
Aerographer
Automotive
Aviation
Combat
Construction
Diving
Draftsman
Engineering
Electronics
Food and Cooking
Math
Medical
Music
Nuclear Fundamentals
Photography
Religion
USMC
   
Products
  Educational CD-ROM's
Printed Manuals
Downloadable Books
   

 

Back ] Home ] Up ] Next ]

CESSPOOLS

Sewage from private dwellings and farmhouses in outlying areas may discharge into cesspools if a common sewerage system is not available. Cesspools are usually dry-laid masonry or brick-lined wells without any masonry at the bottom. The sewage flows into them and leaches out into the soil. Floating solids collect at the top and settling solids collect at the bottom of the well. The leaching capacity of the well is exhausted when the solids accumulate and clog the soil. The use of chemicals is not recommended

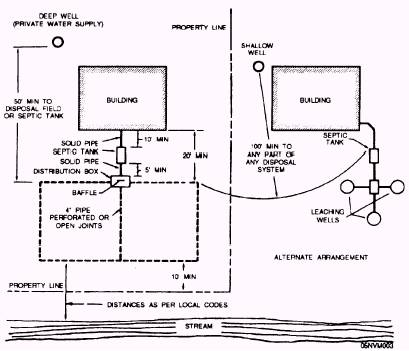
Figure 10-4.-Minimum distance for location of components of a private sewage disposal system.

 

Table 10-15.-Sewage Flows According to Type of Establishment

to increase the useful life of a cesspool. See figure 10-5.

When the first cesspool becomes filled, a second well may be built to take the overflow from the first. In such cases, the first cesspool should operate as a septic tank to collect the settling and floating solids and provide a trapped outlet on the connection leading to the next leaching cesspool. Septic tanks may be placed advantageously ahead of leaching cesspools in larger installations. Leaching cesspools should not be placed closer together than 20 feet by out-to-out measurement of walls.

Leaching cesspools should be used only where the subsoil is porous to a depth of at least 8 or 10 feet and where the ground water is normally below this elevation. When they are located in fine sand, the leaching area can be increased by surrounding the walls with graded gravel.

The number and the size of cesspools required depend on the quantity of sewage and the leaching characteristics of the total exterior percolating area above the ground water table, including bottoms and sidewalls below the maximum-flow lines. The allowable rate of sewage application per square foot per day, based on the recommended leaching test, is given below. Soils that require more than 30 minutes for a fall of 1 inch are

Figure 10-5.-Leaching cesspool. 10-36

 

unsatisfactory for leaching. Some other disposal method should be used.

The test for leaching should be made by digging a pit about one half of the proposed depth of the cesspool, with a test hole 1 foot square and 18 inches deep at the bottom. The test hole is filled with 6 inches of water and allowed to drain off. Six inches of water is again added, and the downward rate of percolation is measured in minutes required for the water surface to lower 1 inch in the hole.

Back ] Home ] Up ] Next ]

Privacy Statement - Press Release - Copyright Information. - Contact Us - Support Integrated Publishing

Integrated Publishing, Inc. - A (SDVOSB) Service Disabled Veteran Owned Small Business