Order this information in Print

Order this information on CD-ROM

Download in PDF Format

     

Click here to make tpub.com your Home Page

Page Title: Combined System
Back | Up | Next

tpub.com Updates

Google


Web
www.tpub.com

Home

   
Information Categories
.... Administration
Advancement
Aerographer
Automotive
Aviation
Combat
Construction
Diving
Draftsman
Engineering
Electronics
Food and Cooking
Math
Medical
Music
Nuclear Fundamentals
Photography
Religion
USMC
   
Products
  Educational CD-ROM's
Printed Manuals
Downloadable Books
   

 

Back ] Home ] Up ] Next ]

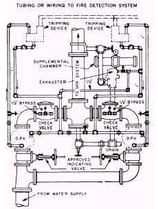
Combined System

A combined system (fig. 8-12) is a special purpose arrangement using two modified dry pipe valves connected to tripping devices and piped in parallel to supply water to the same sprinkler system. The piping net work is filled with air under pressure. When a fire is detected, an exhauster at the end of the system opens and releases the air within the system. The system then operates the same as a pre-action system. However, if the detection system fails, the combined system acts the same as a dry pipe system and allows water to be admitted to the system when the sprinklers open, discharging the air from the piping network.

Figure 8-12.-Combined system header arrangement.

Back ] Home ] Up ] Next ]

Privacy Statement - Press Release - Copyright Information. - Contact Us - Support Integrated Publishing

Integrated Publishing, Inc. - A (SDVOSB) Service Disabled Veteran Owned Small Business