Order this information in Print

Order this information on CD-ROM

Download in PDF Format

     

Click here to make tpub.com your Home Page

Page Title: Sizing Hot-Water Supply Systems
Back | Up | Next

tpub.com Updates

Google


Web
www.tpub.com

Home

   
Information Categories
.... Administration
Advancement
Aerographer
Automotive
Aviation
Combat
Construction
Diving
Draftsman
Engineering
Electronics
Food and Cooking
Math
Medical
Music
Nuclear Fundamentals
Photography
Religion
USMC
   
Products
  Educational CD-ROM's
Printed Manuals
Downloadable Books
   

 

Back ] Home ] Up ] Next ]

Sizing Hot-Water Supply Systems

The hot-water system is that part of the plumbing installation that heats water and distributes it to various fixtures. There are many ways of heating the water, but whichever is used must be able to supply maximum demand. The materials used in hot-water systems are similar to those used in cold-water supply systems. The use

Table 7-9.-Factors of Simultaneous Use

Table 7-10.-Capacitiesof Pipe in Gallons Per Minute (Galvanized Iron)

Table 7-10.-Capacities of Pipe in Gallons Per Minute (Galvanized Iron)-Continued

Table 7-11.-Capacities of Pipe in Gallons Per Minute (Copper Tubing)

Table 7-1l.-Capacities of Pipe in Gallons Per Minute (Copper Tubing)-Continued

of copper has become the most popular because of copper's ability to resist corrosion that increases in proportion to the temperature of the water. Sizing of the piping for a hot-water system is done the same way as for a cold-water system.

The layout of a hot-water system is designed to carry heated water from a storage unit to plumbing fixtures. Installation planning begins with the water-heating device and a main supply line from that device. The system should be graded to a centrally located drip cock near the water heater to allow for draining the system when maintenance is required. Water for the individual fixtures located throughout the facility is taken off the main hot-water supply by risers as needed.

Each fixture riser should have a valve to make repair work easier.

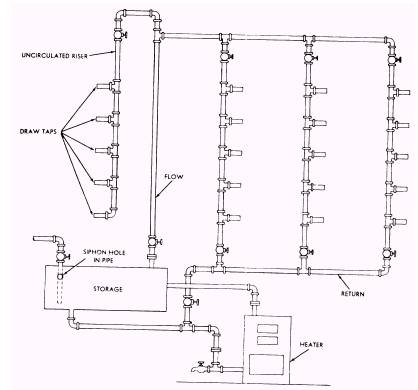
Buildings of considerable floor area or of multifloor construction have the added problem of supplying hot water to the fixture as soon as possible after the tap is opened. In a one-pipe system (such as that used for cold-water supply), a lag occurs from the time the hot-water tap is opened until the heated water travels from the the water-heating device to the fixture. To overcome this lag, a circulating water supply system is often used. (See fig. 7-2.)

The circulating supply system is a two-pipe system in which hot water flows from the heating device through the main fixture risers and returns to the heating device. This type of looped system

 

Figure 7-2.-Hot-water circulating supply system. 7-16

Figure 7-3.-Typical building water supply system.

Figure 7-4.-Corporation stop.

provides for circulation of the hot water at all times. The circulation is created because warm water tends to rise and cold water tends to fall.

The circulating system shown in figure 7-2 is known as an overhead feed and gravity-return system because of its construction. This type of system tends to become airbound, preventing circulation of the hot water. Since air collects at the highest point of the distribution piping, the most practical way to relieve the air lock is to connect an uncirculated riser to the line at that point. Any air lock that develops is relieved when a fixture on the uncirculated riser is used.

Back ] Home ] Up ] Next ]

Privacy Statement - Press Release - Copyright Information. - Contact Us - Support Integrated Publishing

Integrated Publishing, Inc. - A (SDVOSB) Service Disabled Veteran Owned Small Business