Share on Google+Share on FacebookShare on LinkedInShare on TwitterShare on DiggShare on Stumble Upon
Custom Search
 
  

 
Other Concrete Strength Tests The compressive and flexural strength tests that you studied above are the two strength tests that you, as an EA, are expected to know how to perform. One should not gain the opinion, however, that those are the only ways to determine the strength of hardened concrete. Other methods, such as the rebound method (ASTM C 805) and the pullout test method (ASTM C 900), also are used.

The rebound method employs a rebound hammer that measures the rebound of a spring-loaded plunger striking a smooth concrete surface. A rebound number reading indicates the compressive strength of the concrete. In the pullout test, the enlarged end of a steel

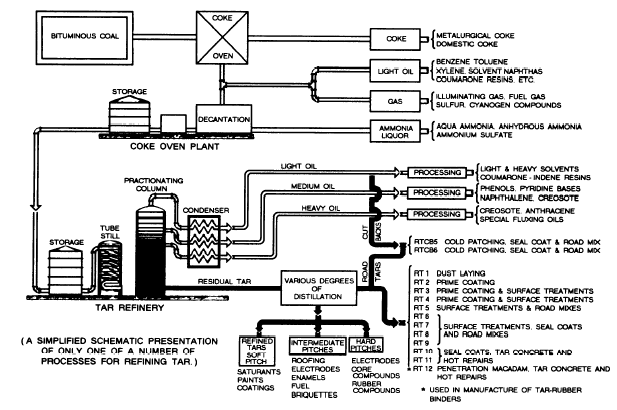
Figure 13-27.-Simplified flow chart showing production of road tars from bituminous coals.

rod is cast into the concrete to be tested. Then the force required to pull the rod from the concrete is measured. The measured strength is the direct shear strength of the concrete. By correlating the shear strength with the compressive strength, a measurement of the in-place strength is made.

BITUMENS AND BITUMINOUS-MATERIALS TESTING

Bituminous pavements are a mixture of well-graded mineral aggregates, mineral filler, and a bituminous cement or binder. They are used as the top portion of a flexible-pavement structure to provide a resilient, waterproof, load-distributing medium that protects the base course from detrimental effects of water and the abrasive action of traffic. This chapter discusses the materials used in the construction of bituminous surfaces and the methods of identifying and testing these materials.

BITUMINOUS-PAVEMENT MATERIALS

Bituminous-pavement materials are made up of a mixture of coarse and fine aggregate, bound together by a liquid or semisolid bituminous binder. The coarse aggregate is stone or gravel that is too large to pass the No. 8 sieve. The fine aggregate is fine gravel and sand, small enough to pass the No. 8 sieve, but too large to pass the No. 200. Fine rock dust that will pass the No. 200 sieve is called mineral dust. A small amount of this may be included in a paving mix, or a small amount of mineral filler may be added to the mix. Commonly used mineral fillers are portland cement, pulverized limestone (called limestone dust), silica and hydrated lime.

Aggregates

Aggregates may consist of crushed stone, crushed or uncrushed gravel, slag, sand, and mineral filler, or a combination of some of these materials. Aggregates normally constitute 90 percent or more, by weight, of bituminous mixtures, and their properties have an important effect upon the finished product.

Bituminous Cements

Bituminous cement is the adhesive agent in the bituminous mixture and may be either an asphaltic material or a tar. Asphalt may sometimes be obtained from natural deposits but are most generally obtained from the distillation of crude petroleum (fig. 13-26). Tars are obtained from the destructive distillation of bituminous coal (fig. 13-27). The functions of

Table 13-4.-Penetration Grades and AP Numbers of Asphalt Cement

bituminous cement are to hold the aggregate particles together and to seal the surface, which then resists the penetration of water.

Bituminous cements are available in several forms suitable for different procedures of mixing or application under wide variations in temperature. Some asphalts and tars are solid or semisolid at room temperature. Other grades are relatively viscous (thick) liquids at room temperatures, and all become liquid at higher temperatures. Mixing bitumens with petroleum solvents or water produces cutbacks or emulsions that become liquid at atmospheric temperatures. Such liquid asphalts and tars are used for cold mixes or applied as sprays in building pavements.

ASPHALTS. Asphalts may be natural or manufactured and they maybe solid, semisolid or liquid in consistency. Natural asphalts occur in lakes (as lake asphalt), pits, or rock structures (as rock asphalts). Asphalt cement is one of the by-products from the refining of crude petroleum.

Generally, the military engineer depends upon the manufactured asphalts that are obtained when crude petroleum is refined for the purpose of separating the various fractions (fig. 13-26). The crude oil vapors are separated into gasoline, kerosene, and fuel oils, and the residue is asphalt cement and lubricating oils. The longer the process and the higher the temperatures, the harder the residue becomes because of the increased loss in volatiles.

Asphalt cement is commercially available in different standard ranges of consistency (grades). The ranges for the penetration grade are based on measurements by the penetration test in which the relative hardness of asphalt cement is determined by the distance that a standard needle, under a standard loading, will penetrate a sample in a given time under known temperature conditions. The asphalt petroleum (AP) number is a number from 00 to 7 that is assigned to these penetration ranges. Table 13-4 lists the ranges presently recognized along with relative consistencies corresponding to those ranges.

Asphalt cement is also graded on the basis of viscosity, using special testing equipment (not in the Naval Construction Force Table of Allowance) to measure the time that a given amount of liquid asphalt material will flow through a tube of standard dimensions under rigidly controlled temperature and pressure conditions. Multiplying that measured time by a calibration factor for the equipment gives a numerical designation called kinematic viscosity, measured in stokes (square centimeters per second) or centistokes (stokes 100).

The viscosity grades of asphalt cement are available in two series. One series includes grades AC-2.5, AC-5, AC-10, AC-20, and AC-40. The other series includes grades AR-1000, AR-2000, AR4000, AR-8000, and AR-16000. Normally, but not always, the lower viscosity-graded asphalts correlate with the softer asphalts having higher penetration values, and the higher viscosity-graded asphalts correlate with the lower penetration grades.

Since all asphalt cements are solid or semisolid at room temperature (77F), they must be converted in one of three ways to a fluid state before they can be pumped or sprayed through pipes or nozzles and be mixed with aggregate. One way to liquify an asphalt cement is to heat it. Then, when it cools, it becomes a semisolid cementing material. The other methods to liquify asphalt cement are dissolution (producing cutback asphalt) and emulsification (producing emulsified asphalt).



Managed Security Service Provider
 


Privacy Statement - Copyright Information. - Contact Us

Integrated Publishing, Inc. - A (SDVOSB) Service Disabled Veteran Owned Small Business