Share on Google+Share on FacebookShare on LinkedInShare on TwitterShare on DiggShare on Stumble Upon
Custom Search
 
  

 
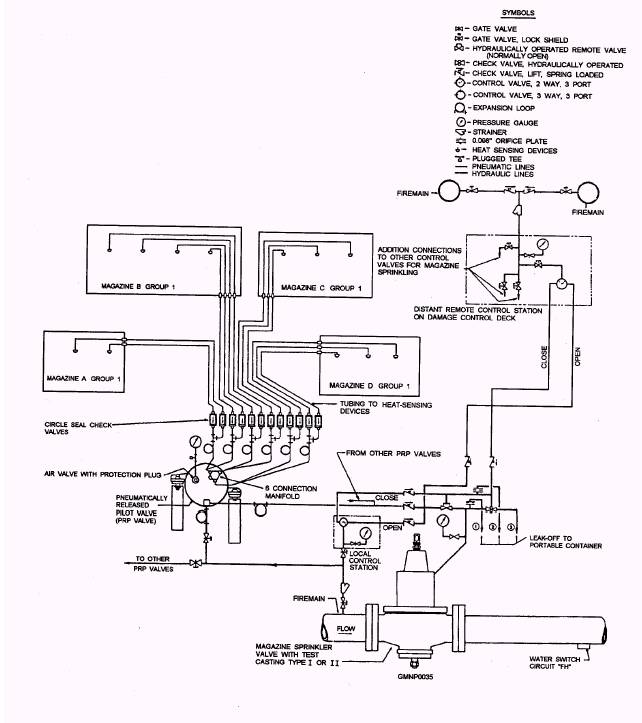
AUTOMATIC (THERMOPNEUMATIC) CONTROL SYSTEM

Most gun magazine sprinkler systems are equipped with an automatic control system. This control system is designed to actuate the magazine sprinkler system in response to either a rapid rate of rise in temperature or a slow rise to a fixed temperature. The thermopneumatic elements, which monitor the temperature of the magazine and activate the sprinkler system, generate a pneumatic signal in response to thermal action. The pneumatic signal can be either a sudden increase or decrease in air pressure.

The automatic control system consists of heat-sensing devices (HSDs), transmission lines (rockbestos or rockhide-covered copper tubing), circle seal check valves, and a pneumatically released pilot (PRP) valve.

Figure 2-20.-Hydraulic (SW) and thermopneumatic control system for magazine sprinkler valves.

Figure 2-21.-Heat-sensing device (HSD).

Heat-Sensing Device (HSD)

The HSD (fig. 2-21) is a thin-walled, spring-loaded bellows containing air that is designed to create a pressure in response to either a rapid or slow rise in temperature.

As shown in figure 2-21, HSDs consist of a thin-walled, spring-loaded bellows containing air that creates a pneumatic signal when the device is actuated. The spring and bellows are held in the compressed/expanded positions, respectively, by a fusible link that connects the bellows device to the HSD housing. The fusible link is designed to part when the link temperature reaches 160F (3F).

HSDs are mounted on the overhead of the protected space and are connected to the manifold of the PRP valve by individual l/8-inch transmission lines. A vented check valve is installed in each transmission line.

In the event of a fire, resulting in a rapid rise in temperature in the protected space, heat is absorbed by the HSD. The heat is conducted to the air within the bellows, causing it to expand and create a pressure. The pressure is transmitted to the rear of the release diaphragm of the PRP valve, thereby creating the differential pressure necessary to trip that valve.

In the event of a smoldering fire, resulting in a slow rise in temperature in a protected space, the pressure created within the bellows increases too slowly to trip the PRP valve. When the temperature reaches 160F (3F), the fusible link in the end of the collet separates, thereby removing the restraint holding the bellows in place. The bellows then collapses under the tension of the spring. The sudden compression creates a pressure impulse that is transmitted to the rear of the release diaphragm of the PRP valve, thereby creating the differential pressure necessary to trip that valve.



Managed Security Service Provider
 


Privacy Statement - Copyright Information. - Contact Us

Integrated Publishing, Inc. - A (SDVOSB) Service Disabled Veteran Owned Small Business