Custom Search
 
  

 
STATIC FREQUENCY CHANGERS

Frequency changers step up and refine the frequency of the ship's 60-Hz electrical power to 400 Hz. Most of the frequency changers installed on board combat ships are static frequency changers. Static frequency changers have no rotating parts-they are all solid state. Static frequency changers are reliable and efficient; they are the only ones that provide the high-quality power demanded by modern weapon systems.

A static frequency changer usually consists of a three-phase rectifier and a three-phase inverter. The rectifier changes the 60-Hz ac incoming power. The inverter converts the do power delivered by the rectifier into 400-Hz output power through the use of many input filters and transformers.

SHIPBOARD POWER DISTRIBUTION

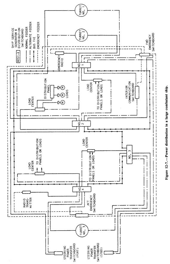
Most ac power distribution systems in naval ships are 450-volt, three-phase, 60-Hz, three-wire systems. The ship's service generator and distribution switchboards are interconnected by bus ties. This arrangement makes it possible to connect any switchboard to feed power from its generators to one or more of the other switchboards. The bus ties also connect two or more switchboards so that the generator plants can be operated in parallel. In large installations fig.12-7, distribution to loads is from the generator and distribution switchboards or switchgear groups to load centers, distribution panels, and the loads, or directly from the load centers to some loads.

On some ships, such as large aircraft carriers, zone control of the ship's service and emergency distribution is provided. A load center switchboard supplies power to the electrical loads within the electrical zone in which it is located. Thus, zone control is provided for all power within the electrical zone. Emergency switchboards may supply more than one zone.

GENERATOR AND DISTRIBUTION SWITCHBOARDS

Ship's service 450-volt, ac switchboards are generally of the dead-front type (no live connections exposed). These switchboards are built to provide efficient and safe operation of the electrical system. A typical power distribution system in a destroyer consists of four generators (two forward and two aft) and two distribution switchboard. The distribution switchboards are set up so that each one controls two generators. All the necessary apparatus for generator control and power distribution is incorporated in its associated switchboard (fig 12-8).

The ship's forward distribution switchboard is also used as the control switchboard. This switchboard has instruments and controls for the aft generators. These instruments and controls are necessary to parallel the generators to equalize the load. An automatic voltage regulator is mounted on each switchboard to control the generator field excitation and to maintain a constant ac generator voltage during normal changes in load.

Two emergency diesel generator sets provide electric power for limited lighting and for vital auxiliaries if the ship's service power should fail. These units are located in the forward and aft emergency generator rooms. The forward emergency switchboard is normally energized from the forward ship's service switchboard. The aft emergency switchboard is normally energized from the aft ship's service switchboard.

Dc power distribution systems are in use on some older ships that have large deck machinery loads. These systems, which consist of the ship's service generator and distribution switchboards, are similar to the ac systems. On newer ships, do power is provided at the load with rectifiers that change the ac power to do power, when required.

COMPONENTS OF A SWITCHBOARD

Each switchboard includes one or more units, such as a bus tie unit, a power distribution unit, lighting distribution units or transformers, and

 

 

Figure 12-8.-1SB ship's service switchboard, DDG-2 class destroyer.

 

Figure 12-9.-Circuit breaker.

lighting distribution panels. Large circuit breakers connect ship's service and emergency generators to the power distribution system. They are also used on bus ties and shore connection circuits. Smaller circuit breakers, rated according to the load they handle, are also installed on switchboards and on distribution panels throughout the ship.

Circuit Breakers

Circuit breakers are used to isolate faulty circuits, to provide a mechanical means to disconnect the electrical power for equipment maintenance, and to serve as overload protection. These circuit breakers are part of the switchboard equipment. Circuit breakers, rather than fuses, are used in circuits that carry large currents. They can be operated for an indefinite period, and their action accurately controlled.

Circuit breakers open automatically when the current (load) on the circuit exceeds a preset value,

Circuit breakers used with shipboard equipment are not susceptible to tripping when subjected to heavy shocks (such as those caused by gunfire). Circuit breakers are used on all rotating electrical machinery and feeders to vital loads, such as gun mounts and searchlights.

In addition to overload relays, reverse power trip relays are provided on ac generator circuit breakers. These units are designed to open and prevent motorizing a generator in the event of a power reversal. They are mounted within the generator switchboard.

Voltage Regulators

Voltage regulators are installed on the associated switchboards. They are used for ac ship's service and emergency generators. A voltage regulator maintains generator voltage within specified limits. The switchboard operator adjusts or sets the generator voltage at any value within certain limits. When additional loads are applied to a generator, there is a tendency for the voltage to drop. The automatic regulator keeps the voltage of a generator constant at various loads.

Indicating Meters

All the important switchboards aboard ship are provided with electrical meters. Electrical meters, somewhat like gauges and thermometers, show the operator what is taking place in the electrical machinery and systems. Electrical meters are of two general types-installed meters (on switchboards) and portable meters. Some of the most common meters used are voltmeters, ammeters, kilowatt meters, and frequency meters fig. 12-10 .



Managed Security Service Provider
 


Privacy Statement - Copyright Information. - Contact Us

Integrated Publishing, Inc. - A (SDVOSB) Service Disabled Veteran Owned Small Business