Custom Search
 
  

 
ENGINEERING OPERATIONAL PROCEDURES

The EOP has all the information necessary for the proper operation of a ship's engineering plant. It has guides for scheduling, controlling, and directing plant evolutions through operational modes. This includes receiving shore services, to various modes of in-port auxiliary plant steaming, to underway steaming.

The EOP documentation exists for specifically defined operational stages. These are defined as stages I, II, and III.

Stage I deals with the total engineering plant under the direct responsibility of the plant supervisor (EOOW). The EOOW coordinates the placing in operation and securing of all systems and components normally controlled by the various space supervisors. This person also supervises those functions that affect conditions internal to the engineering plant, such as jacking, testing, and spinning main engines. The EOP documentation helps the plant supervisor guarantee optimum plant operating efficiency, proper sequencing of events in each evolution, and the training of newly assigned personnel. During a plant evolution, the EOOW appoints control and operation of the following systems and components:

Systems that interconnect one or more engineering plant machinery spaces and electrical systems.

Figure 1-6.-Sample plant status diagram.

Systems and components required to support the engineering plant or other ship functions, such as distilling plants, air compressors, fire pumps, and auxiliaries. These are placed in operation or secured in response to demand upon their services.

To assist the plant supervisor with these operations, the EOP section provides the following documents:

Index pages listing each document in the stage I station by identification number and title.

Plant status diagrams i 1- providing a systematic display of the major systems and cross-connect valves as well as a graphic presentation of the major equipment in each machinery space. These diagrams are used to maintain a current plot of systems' alignment and equipment operating status.

A diagram for plant steaming conditions used to outline the best generator combinations. This diagram shows the preferred electric power generator combinations for

Figure 1-7.-Sample training diagram.

the various plant operating conditions. This diagram is also provided in the stage II electrical documentation.

System alignment diagrams showing the preferred initial and final alignment for each engineering plant.

A diagram for equipment versus speed requirement delineating the equipment normally required for various ship speeds.

A diagram that shows the location of shore service connections. This diagram traces the connections for steam, electrical power, feedwater, potable water, firemain, and fuel oil.

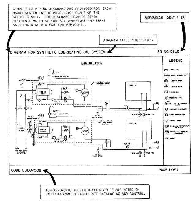
Training diagrams fig.1-7 outlining each major piping system to aid in plant familiarization and training of personnel. These diagrams indicate the relative locations of lines, valves, and equipment.

Figure 1-8.-Casualty control board.

Stage II deals with the system component level under supervision of the space supervisor. In stage II, the space supervisor accomplishes the tasks delegated by the plant supervisor (EOOW under way and EDO in port). The EOP documentation assists the space supervisor in properly sequencing events, controlling the operation of equipment, maintaining an up-to-date status of the operational condition of the equipment assigned, and training personnel. To assist the space supervisor in the effort, the EOP section provides the following stage II documents:

Index pages listing each document by identification number and title for each specified operating group, such as engine rooms (ERs), auxiliary machinery rooms (AMRs), or electrical systems.

Space procedure charts providing the stepby-step procedures to accomplish and support the requirements of the plant procedure charts.

Space status board providing a layout of major systems. Allows maintenance personnel and watch standers a visual plot as to the systems alignment and equipment operating status. This board is similar in configuration to the casualty control board for the stage I documentation shown in figure 1-8.

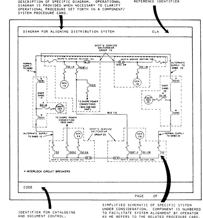
Diagram for electrical plant status showing generators, switchboards, and shorepower connections within the electrical distribution systems. This diagram is provided in both the electrical operating group and in the stage I (EOOW) documentation for maintaining a plot of the system alignment.

Diagram for plant steaming conditions used to plan the best generator combinations provided in the electrical operating group documentation. This specifies the preferred electric power generator combination. This diagram is the same as that provided in the stage I documentation.

Training diagrams of each major piping system developed for stage I. Other diagrams include individual systems, such as the fuel oil and main engine lube oil systems located within the machinery spaces.

Stage III deals with the system component level under the supervision of component operators. The component operators place

Figure 1-9.-Component/system alignment diagram.

equipment in and out of operation, align systems, and monitor and control their operation. Stage III documents include the following:

Index pages listing each document by identification number and title for each specific system, such as the fuel oil and lube oil service systems.

Component procedure cards providing step-by-step procedures for systems' alignment or component operation.

Component procedure cards as required to support each operation or alignment.

Alignment diagrams fig. 1-9 amplifying the written procedure to assist the component operator in proper systems' alignment. An alignment diagram is used whenever two or more alignment conditions exist for a given system or component.

The operational use of EOP documentation is of primary importance at all levels in controlling, supervising, and operating the engineering plant.



Managed Security Service Provider
 


Privacy Statement - Copyright Information. - Contact Us

Integrated Publishing, Inc. - A (SDVOSB) Service Disabled Veteran Owned Small Business