|
ENGINEERING
OPERATIONAL CASUALTY CONTROL (EOCC).The casualty control portion of EOSS
contains information relative to the recognition of casualty symptoms and their
probable causes and effects. In
addition, it contains information on preventive action to be taken to preclude
a casualty and on procedures for controlling single and multiple source
casualties.
Casualty
prevention must be the concern of everyone on board. Proper training of all
personnel must provide for adequate knowledge and experience in effective
casualty prevention. The EOCC manual contains efficient, technically correct
casualty control and prevention procedures which relate to all phases of an
engineering plant. The EOCC documents elaborate on possible casualties caused
by error, material failure, and battle. The EOCC manual describes tried and
proven methods for the control of a casualty and prevention of further damage
to the component, the system, or the engineering plant concerned.

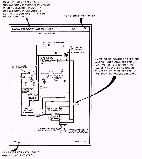
Figure 2-23.Sample
Component/System Alignment Diagram.
The
EOCC manuals are available to the personnel in their own machinery space so that they can be used as a
means of self-indoctrination for newly assigned personnel and as an instrument
with which to improve casualty control procedure techniques for all
watchstanders. The manual contains the documentation required to effectively
assist engineering personnel in developing and maintaining maximum proficiency
in controlling casualties to the ships propulsion plant. Proficiency in EOCC
procedures is maintained through a well-administered training program.
Primary
training concentrates on controlling single-source casualtiesthose which may
be attributed to the failure or malfunction of a single component or the
failure of piping at a specific point in a system. Advanced training
concentrates on controlling multiple casualties or on conducting a battle
problem. An effective and well-administered EOOW training program must contain,
as a minimum, the following elements: Recognition of the symptoms.
Probable
causes.
Probable
effects.
Preventive
actions that may be taken to reduce, eliminate, or control casualties.
An
EOSS package is not intended to be forgot-ten once it is developed and
installed aboard a ship. It offers many advantages to the ships operational
readiness capabilities, providing detailed step-by-step sequencing of events
for all phases of the engineering-plant operation. Its procedures are tailored
to each specific ship and are prepared for each level of management and
operation. Because it is work-studied and system-oriented, the EOSS provides
the basic information for the optimum utilization of equipment and systems by
specifying correct procedures tailored for a specific plant configuration.
The
EOSS is not intended to eliminate the need for skilled plant operators. No
program or system can achieve such a goal. The EOSS is a tool for better
utilization of manpower and skills available. Although the EOSS is an excellent
tool for shipboard training of personnel, it is primarily a working system for
scheduling, controlling, and directing plant operations and casualty-control
procedures.
|