Share on Google+Share on FacebookShare on LinkedInShare on TwitterShare on DiggShare on Stumble Upon
Custom Search
 
  

 
SERVOVALVES

Although there are many types of valves used for control in a hydraulic system, the valve

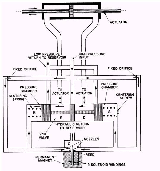
Figure 7-4.Servovalveneutral.

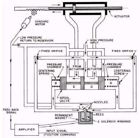
most commonly used when fine control is desired is the servovalve (servocontrol). Servocontrol may be defined as a control actuated by a feedback system which compares the output signal with the input or reference signal and makes corrections to reduce the differences. The feedback signal may be provided by fluid pressure, mechanical linkage, electrical signal, or a combination of the three. One type of hydraulic servovalve is illustrated in figure 7-4. The valve is controlled by two solenoids through an amplifier which energizes either the right or left solenoid, depending on the input signal. The valve shown in figure 7-5 has the right solenoid energized; this causes the reed to block the right nozzle and causes a pressure increase in chamber A. The increased pressure causes the spool valve to start sliding to the left. As the spool valve moves, it uncovers the high pressure line to chamber D (right side of the piston) and the return line from the left side of the piston through chamber E (nonpressure side of the hydraulic system). The synchromotor is geared to the actuator shaft. As the actuator moves to the left, the synchromotor rotates and produces a feedback signal to the amplifier. When the feedback signal and the input signal are matched, the solenoid is deenergized and the magnetic reed returns to the neutral position. With

Figure 7-5.Servovalveactuated.

the reed in the neutral position, the fluid pressure is relieved to chamber C through the nozzles and a pressure drop allows the centering springs to return the spool valve to a central position; in this position, the valve blocks the pressure and return line, creating a hydraulic lock in chambers E and D. By energizing the left-hand solenoid, the magnetic reed will move to the left and the entire process will be reversed.

The position of the spool valve can be adjusted by using the centering screw. Fixed orifices are used so that the pressure drop in the hydraulic servovalve will not create a pressure drop in the opposite nozzle which is closed. Note that the ser-vovalve is basically a sliding spool valve. This type of valve has many other applications in hydraulic systems. For example, servovalves are used in the guidance systems of missiles and in the control systems of aircraft.



Managed Security Service Provider
 


Privacy Statement - Copyright Information. - Contact Us

Integrated Publishing, Inc. - A (SDVOSB) Service Disabled Veteran Owned Small Business