Share on Google+Share on FacebookShare on LinkedInShare on TwitterShare on DiggShare on Stumble Upon
Custom Search
 
  

 

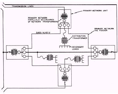
Network Distribution System

The network and radial systems differ with respect to the transformer secondaries. In the

Figure 5-10.\Loop, or ring, distribution system.

network system (fig. 5-11), transformer secondaries are paralleled; in a radial system, they are not.

The network is the most flexible type of primary feeder system; it provides the best service reliability to the distribution transformers or load centers particularly when the system is supplied from two or more distribution substations. Power can flow from any substation to any distribution transformer or load center in the network system. The network system is more flexible with regard to load growth than the radial or loop system and is adaptable to any rate of load growth. Service can readily be extended to additional points of usage with relatively small amounts of new construction. The network system, however, requires large quantities of equipment and extensive relaying; therefore, it is more expensive than the radial system. From the standpoint of economy, the network system is suitable only in heavy-load-density areas where the load center units range from 1,000 to 4,000 kilovolt-amperes (BVA).

Primary Selective System

In some instances, a higher degree of reliability can be attained with a primary selective system. In such a system, two feeders supply a single load center with switching arranged for selection of either feeder. This selection may be 'made manually or automatically.

In laying out a distribution system for a base, you should divide the base into a number of sections. These sections should be chosen so that the loads in each section are close to one of the distribution centers. You do this to keep the length of the mains as short as possible and to keep the voltage drop low between the distribution and the loads. The distribution or load centers should be located as near as possible to the center of the area of the connected load.

DISTRIBUTION CENTERS

The distribution center (fig. 5-12) is the location at which the primary main is connected

Figure 5-11.\Network distribution system.

 

Figure 5-12.\Overhead distribution center.

to the feeder circuit. The fused cutout switch for the control and protection of the primary main is usually mounted on the buck arm below the primary main at the distribution center. The voltage at the distribution center should be maintained practically constant from no load to full load. Constant voltage can be maintained by a feeder voltage regulator at the substation. The voltage can then be held constant at the distribution center by varying the voltage at the

substation. Figure 5-13 shows the distribution center used in advanced base construction. Portable generators are connected directly to the distribution center using the load cables provided.



Managed Security Service Provider
 


Privacy Statement - Copyright Information. - Contact Us

Integrated Publishing, Inc. - A (SDVOSB) Service Disabled Veteran Owned Small Business