Share on Google+Share on FacebookShare on LinkedInShare on TwitterShare on DiggShare on Stumble Upon
Custom Search
 
  

 

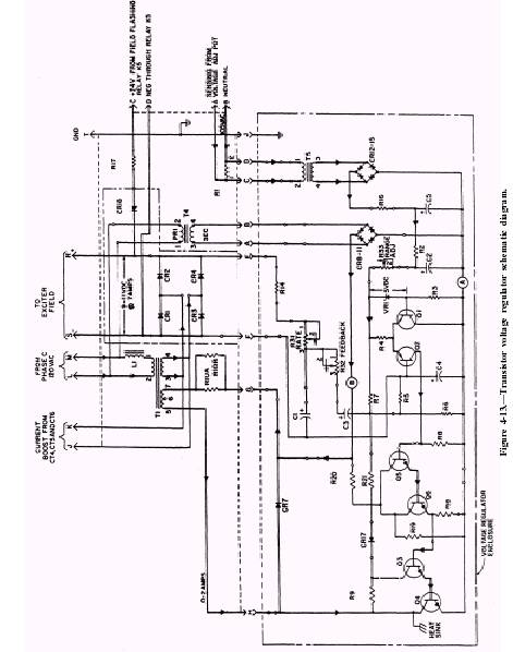
Transistor Voltage Regulator

The transistor voltage regulator uses transistor amplifiers to control a saturable core transformer that regulates field excitation. The circuitry also includes a power supply, error detection and amplifier circuit, stability circuit, crosscurrent compensation circuit, and a field flash circuit. A transistor voltage regulator circuit is shown in figure 4-13. The assembly operates as follows:

1. The regulated exciter field voltage at terminals S and R is obtained by saturable core transformer T1. The inductance of this transformer can be varied with the control winding 5-7 so that the voltage ratio between windings 1-2 and 3-4 may be increased or decreased in proportion to the direct current flowing in winding 5-7. When the magnitude of

 

 

 

 

the control current increases, the inductance decreases, and there is a lowered magnetic coupling between the windings that carry the alternating currents, hence a lowered voltage output. The reverse occurs when the control current is decreased.

2. The power input at terminals J and K is supplied by current transformers at CT4, CT5, and CT6 on the three generator load phases. The voltage at terminals L and M is supplied from phase C of the generator. The two inputs are combined by transformer T1 under the control of winding 5-7, then rectified by diodes CR1 through CR4 and supplied to the exciter field through terminals S and R. In the event of a short circuit, the voltage at L-M can drop to zero, but there is a high voltage at J-K from the current transformers so that the exciter provides sufficient field current for the generator output to actuate the protective devices to shut down the set.

3. The voltage at terminals S and R is compared to the reference voltage at transistor Q1 and zener diode VR1 of differential amplifier 41-42. Any difference or error signal at the collector of 42 is amplified by transistors QS-Q6 and 43-44 and then fed to control winding 5-7 of saturable core transformer T1. The transformer will increase or decrease the exciter current to reduce the error signal to zero, thereby maintaining the output of the generator set within the range as preset by resistor R33. Networks R31-C1 and R32-C3 are used for phase shift compensation. If hunting is present, adjustment of R32 will provide the proper amount of feedback to eliminate the hunting. Adjustment of R31 will smooth and improve the transient response.

4. The voltage at terminals A and B is supplied by phase C of the generator through the operator's voltage adjust rheostat and from the crosscurrent compensation network when two or more generators are connected in parallel. This voltage is stepped down by transformer T5, rectified by diodes CR12-CR15, filtered by R16, R2, C2, C5, and fed to the reference side of differential amplifier 41-42.

5. The generator output voltage is determined by the level of the reference voltage and is controlled by the setting of R33, which adjusts the range voltage and operator's rheostat, which sets the actual output. During parallel operation, the reference voltage is dependent on the crosscurrent compensation network. For example, if one generator draws more current, the network increases the magnitude of the reference voltage.

This causes the voltage regulator to sense more voltage, thereby decreasing the current to the exciter field stator winding. This provides parallel operations with droop.

6. Power for the transistor amplifiers and the control winding (5-7 of T1) is obtained from terminals L and M through step-down transformer T4 and diodes CR8 through CR11. Diode CR17 and resistor R21 provide feedback to the amplifiers to enhance the gain.

7. When the start switch of the generator set is actuated, 24 volts dc from the battery bank is applied to the exciter field (terminals S and R) from terminals C and D through limiting resistor R17 and isolation diode CR16. The purpose is to build up the magnetic field in the main rotor windings quickly to produce an immediate output from the generator. This field flashing voltage is then removed automatically by relay K5.



Managed Security Service Provider
 


Privacy Statement - Copyright Information. - Contact Us

Integrated Publishing, Inc. - A (SDVOSB) Service Disabled Veteran Owned Small Business