Share on Google+Share on FacebookShare on LinkedInShare on TwitterShare on DiggShare on Stumble Upon
Custom Search
 
  

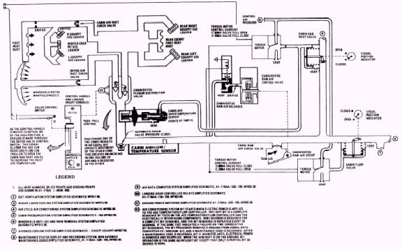
ECS RAM AIR SOLENOID ASSEMBLY

The solenoid assembly is mounted in the duct upstream of the actuator for the ram air scoop.

Figure 3-10.- Cabin cooling and antifog system.

The solenoid is electrically controlled, and when energized, it allows air pressure to be vented and the ram air scoop opens.

CABIN AIRFLOW/ TEMPERATURE SENSOR

The cabin airflow/ temperature sensor is a flow sensor and a temperature sensor in a single unit. The sensor is installed in the cabin air inlet duct and provides electrical signals to the ACS temperature/ flow controller based on air temperature and flow. The electrical signals are used by the ACS temperature/ flow controller for automatic operation of the cabin flow valve and cabin add heat valve.

AUTOMATIC DRAIN VALVE

The automatic drain valve, located in the cabin air supply duct, is open to drain moisture from the supply duct. The valve closes when air pressure is applied to the system.

CABIN DEFOG PLENUM DISTRIBUTION VALVE

The cabin defog plenum distribution valve, located in the cabin inlet duct, is a man-ually controlled valve that divides the flow of cabin inlet air between cabin cooling and windshield defog. The valve contains two movable, shaft-mounted cones that reg-ulate airflow. Movement of one cone causes an equal and opposite movement of the other cone. This causes an increase in one volume of air and a decrease in the other. The valve is controlled by the cockpit-mounted control handle and linkage, through the push-pull control.

CONTROL HANDLE AND LINKAGE

The control handle and linkage allows the pilot to set the cabin defog plenum distribution valve to control the flow of windshield defog and cabin cooling air. An electrical limit switch is installed in the control handle housing. The switch is activated when the handle is within 10 percent of HIGH defog. When activated, the switch sends a signal to the ACS temperature/ flow controller to increase the temperature of the defog air by opening the cabin add heat valve.

PUSH-PULL CONTROL

The push-pull control connects the control handle and linkage with the cabin defog plenum distribution valve. Movement of the control handle and linkage is transmitted to the cabin defog plenum distribution valve by the push-pull control.



Managed Security Service Provider
 


Privacy Statement - Copyright Information. - Contact Us

Integrated Publishing, Inc. - A (SDVOSB) Service Disabled Veteran Owned Small Business