Share on Google+Share on FacebookShare on LinkedInShare on TwitterShare on DiggShare on Stumble Upon
Custom Search
 
  

ELECTRONIC TIMER.- A timer controls the inflation and deflation of the deice boots by alternately energizing and de-energizing the solenoids of the distributor valves in a specific sequence. Pressure and suction are applied to the boots in the following sequence: the inboard wing boots, the outboard wing boots, the outboard stabilizer and vertical fin boots, and the inboard stabilizer and fin boots. Each group of boots is inflated for approx-imately 5 seconds, and the succeeding group begins inflating approximately 10 seconds after the first group begins deflating. The total time for the complete inflation cycle to all four boot groups is approximately 1 minute. The timer is a sealed unit and is maintained by personnel in the AE rating.

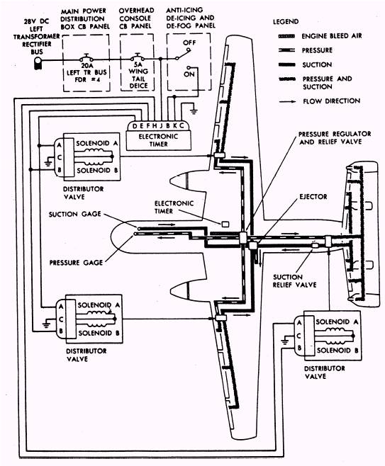
DISTRIBUTOR VALVES.- Each of the deice system's three distributor valves (fig. 1-8) has a pressure inlet port, a suction inlet port, two outlet ports to the deice boots, and an exhaust port. The exhaust port routes air returning to the distribution valve in the deflation cycle overboard to a low-pressure area. The low-pressure exhaust area creates a slight suction to assist in deflation of the boot. The pressure inlet port is connected to the engine bleed-air manifold pressure line. The

Figure 1-7.- Deice boot location/ operation.

suction port is connected to the main suction line from the ejector. Approximately 4 in Hg. suction is available at all times to the distributor valves. Each distributor valve has two solenoids that, when energized, allow air pressure to inflate their respective boot tubes, as was shown in figure 1-7. When the solenoids are de-energized, the valves allow suction to be applied to the boots, holding them down (deflated) in flight.

Figure 1-8.- Deice boot system.

When the deice system is operating and When the solenoid is de-energized, air from one of the solenoids is energized by an electrical signal from the electronic timer, it causes the distributor valve servo controlled by that solenoid to change the inlet to the boots from suction to pressure. The boot tubes served by that outlet will inflate for the predetermined time interval controlled by the timer.

the boot tubes flow through an-integral check valve in the distributor valve and out the exhaust port until the pressure drops to approximately 1 in. Hg. At this time the boot is again ported to the suction manifold, through the distributor valve, and any remaining air is evacuated, fully collapsing the boot tubes, as shown in figure 1-7.



Managed Security Service Provider
 


Privacy Statement - Copyright Information. - Contact Us

Integrated Publishing, Inc. - A (SDVOSB) Service Disabled Veteran Owned Small Business