Share on Google+Share on FacebookShare on LinkedInShare on TwitterShare on DiggShare on Stumble Upon
Custom Search
 
  

ORDNANCE CERTIFICATION PROGRAM

Learning Objective: Identify the reason for the ordnance certification program.

All personnel involved in the handling, preparation, inspection, or adjustment of live ammunition must be qualified and certified for the task involved in accordance with OPNAV-INST 8023.2, as augmented by the fleet commander, type commander, and NAVSEA Instructions. Only reliable, mentally sound, and physically fit personnel will be permitted to work with or use explosives and ammunition. The procedures and circumstances for revocation of an individual's qualification and certification are set forth in OPNAVINST 8023.2. All personnel must be frequently instructed in the safety precautions, methods of han-dling, storage, and uses of the ammunition or explosives they handle. No one will be permitted to inspect, prepare, or adjust live ammunition and explosives until the duties, preparations, and hazards involved are thoroughly understood.

Personnel assigned to operate ordnance equipment must receive, prior to commencing operation, a thorough indoctrination in gen-eral safety precautions applicable to ordnance and in the specific precautions applicable to the equipment. New or inexperienced per-sonnel must not be permitted to work in-dependently on explosive ordnance of any kind. They must be under the direct and constant supervision of skilled, experienced, and cer-tified personnel until adequate experience is acquired.

Familiarity with any work, even though dangerous, may lead to carelessness. There-fore, personnel who supervise or perform work in connection with the handling, inspection, installation, and care of cartridges must observe the following restrictions:

1. Ensure that all applicable regulations are rigidly observed.

2. Carefully supervise the activities of all subordinate personnel.

3. Inform all personnel of the constant need for using the utmost vigilance in the performance of their work.

AME supervisors that are assigned to commands that handle ordnance or ejection seats should be thoroughly knowledgeable about aircraft logbooks and the aeronautical equipment service record (AESR) of the logbooks. These are covered in the Aviation Maintenance Ratings 1 & C, NAVEDTRA 10343, and OPNAVINST 4790.2. The AME supervisor should keep records of explosive devices and their expiration dates. Some commands incorporate local cards or sheets that include the functional checks, pin protrusions, torque valves, and CDI and QAR requirements. Blank cards or sheets are provided for individuals to sign upon completion. MRC numbers can be incorporated for assignment to ensure that each step is completed before the next step is started. This procedure is advantageous during a shift change or work stoppage.

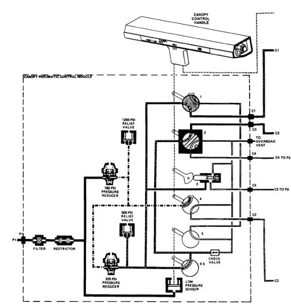
Figure 2-2A.- Pneumatic canopy system (normal opening mode).

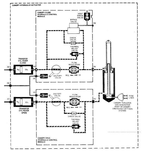
Figure 2-2B.- Pneumatic canopy system (normal opening mode)-Continued

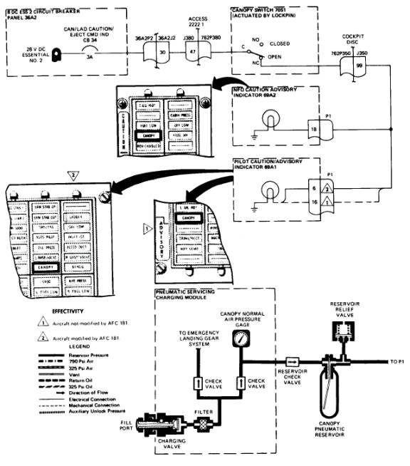
Figure 2-2C.- Pneumatic canopy system (normal opening mode)-Continued

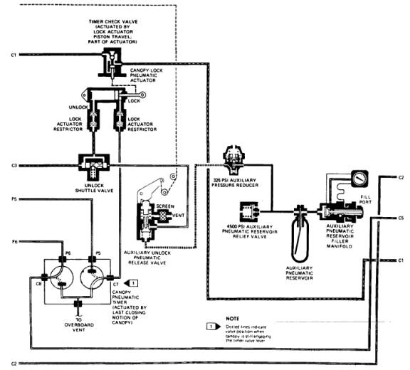
Figure 2-2D.- Pneumatic canopy system (normal opening mode)-Continued



Managed Security Service Provider
 


Privacy Statement - Copyright Information. - Contact Us

Integrated Publishing, Inc. - A (SDVOSB) Service Disabled Veteran Owned Small Business