Share on Google+Share on FacebookShare on LinkedInShare on TwitterShare on DiggShare on Stumble Upon
Custom Search
 
  

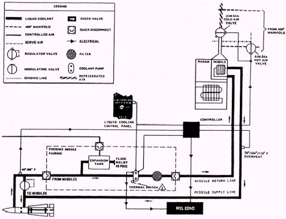
SYSTEM OPERATION

Setting the liquid cooling switch to the AWG-9/ AIM-54 position starts the missile coolant pump motor. The pump circulates 18 gallons of coolant per minute through the missile air-moisture-contaminant remover, heat exchanger, weapon rails, left and right pylons, launchers, and as many as six Phoenix missiles. The heat absorbed by the coolant from the missiles is removed in the air-to-coolant heat exchanger. When the loop is operating in the cooling mode, the missile inlet coolant temperature sensor controls the fluid temperature at 70 3 F by opening or closing the cold air modulating valve. The valve varies the amount of cold air flowing from the refrigeration system through the missile heat exchanger. When the temperature of the coolant fluid returning from the missile is below 40 3 F, as sensed by the missile outlet coolant temperature sensor, the cooling system automatically switches to the warm-up mode. In this mode, the cold air modulating valve closes and the hot air

Figure 1-18.- Missile cooling system.

modulating valve opens. This valve varies the amount of hot air from the 400 F bleed manifold temperature control system used to warm the coolant fluid. When the heat exchanger outlet fluid temperature reaches 104 4 F and the missile outlet fluid temperature reaches 85 3 F, the hot air modulating valve will close. This prevents the cold and hot air modulating valves from being open simultaneously. The missile supply line sensor, located at the outlet of the heat exchanger, is also used to sense an overtemperature condition. If the coolant temperature exceeds 115 3 F, the missile con-dition (MSL COND) advisory indicator light il-luminates. The hot or cold air modulating valve will close. If the missile pump pressure drops to 60 5 psi, a pressure switch causes the MSL COND light to illuminate. If pressure downstream of the pump increases to 89 5 psi, the missile bypass valve opens to return the fluid to the pump inlet. The missile cooling system consists of a cold air modulating valve, hot air modulating valve, air-to-coolant heat exchanger, coolant pump, coolant fluid expansion tank, bypass valve, air-moisture- contaminant remover, controller, coolant temperature sensor, fairing interlock switch, and liquid cooling control panel. Each of these components is discussed in the following paragraphs. The functional relationship of the components is represented in figure 1-18.



Managed Security Service Provider
 


Privacy Statement - Copyright Information. - Contact Us

Integrated Publishing, Inc. - A (SDVOSB) Service Disabled Veteran Owned Small Business