Share on Google+Share on FacebookShare on LinkedInShare on TwitterShare on DiggShare on Stumble Upon
Custom Search
 
  

ONBOARD OXYGEN GENERATING SYSTEM

Learning Objective: Identify the system components and operation of the onboard oxygen generating system.

The onboard oxygen generating system (OBOGS) is an alternative to liquid oxygen (LOX). When compared to a LOX system, the OBOGS has several advantages. First, its availability y may be as high as 99 percent. There is no requirement for depot-level maintenance. The OBOGS has no daily service requirements, and scheduled preventive maintenance occurs at 2,000 hours. Incorporation of the OBOGS eliminates the need to store and transport LOX. Additionally, it eliminates the need for LOX support equipment. The potential for accidents related to LOX and high-pressure gases is greatly reduced.

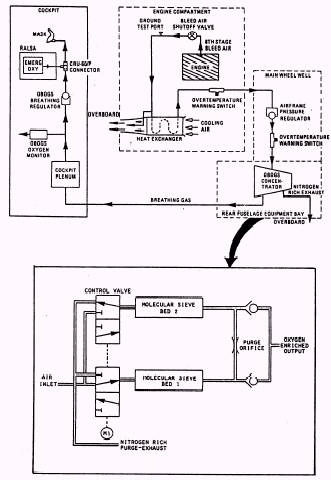
SYSTEM COMPONENTS The basic components of the OBOGS are the concentrator, oxygen monitor, and oxygen breathing regulator. The concentrator produces an oxygen-rich gas by processing engine bleed air through two sieve beds. The oxygen monitor senses the partial pressure of the gas and, if necessary, provides a low-pressure warning to the pilot. The oxygen regulator is a positive pressure regulator.

SYSTEM OPERATION The OBOGS, shown in figure 4-16, receives engine bleed air from the outlet of the air-conditioning heat exchanger. The partially cooled air passes through an air temperature sensor to a pressure reducer assembly. The air is then routed

Figure 4-16.- Onboard Oxygen Generating System (OBOGS) schematic.

to the concentrator. The concentrator has a rotary valve that alternates the airflow over the molecular sieve beds. The sieve beds absorb the nitrogen and allow the oxygen and argon to pass through. TWO molecular sieve beds are used in the concentrator so that while one bed is absorbing, the other is desorbing (releasing) nitrogen. This method allows a continuous flow of oxygen to the system. After the concentrator, the oxygen flows to a plenum assembly that acts as a surge tank and an accumulator. The plenum also functions as a heat exchanger to heat or cool the oxygen to approximately cockpit temperature. Before the oxygen reaches the oxygen regulator, the oxygen performance monitor senses the partial pressure of the gas and, if necessary, provides a signal to the pilot whenever the pressure exceeds prescribed limits. The oxygen then flows through the regulator to the pilot's mask.



Managed Security Service Provider
 


Privacy Statement - Copyright Information. - Contact Us

Integrated Publishing, Inc. - A (SDVOSB) Service Disabled Veteran Owned Small Business