Share on Google+Share on FacebookShare on LinkedInShare on TwitterShare on DiggShare on Stumble Upon
Custom Search
 
  

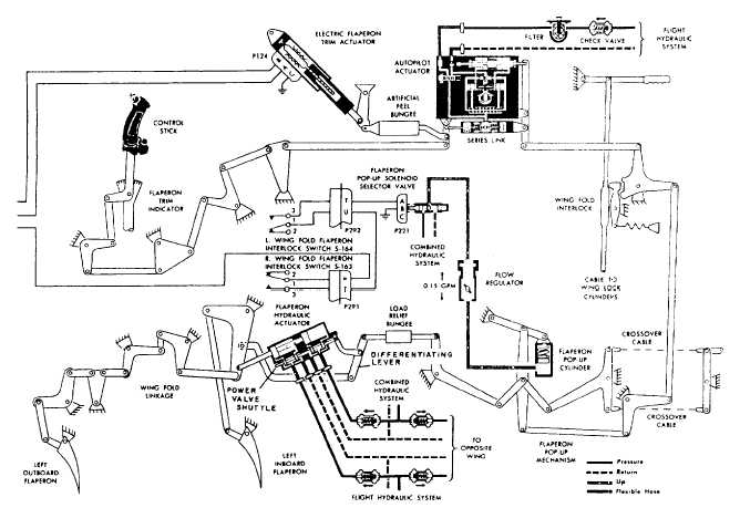
AUTOPILOT ACTUATOR. The flaperon autopilot actuator (figs. 9-12 and 9-13) contains an electrohydraulic servo valve, actuator pistons, solenoid valve, transducer, series link, and series-link rod. It indirectly controls flaperon movement in response to mechanical movements from the pilot. It receives electrical inputs from the automatic flight control system. The actuator can operate in two modesmanual or series.

In manual mode, the solenoid valve is de-energized and no fluid is ported to any part of the actuator. The actuator piston rod is free to idle. The series-link cylinder acts as a rigid link that transfers input lever motion to the output lever.

In series mode, the solenoid valve energizes and ports pressure to the servo valve. Pressure from the servo valve drives the actuator pistons together. This pressure causes the pistons and the rod to act as one piece. When the servo valve is at null, pressures in the piston end chambers are equal. Electrical signals



Figure 9-12.Flaperon control system.

 from the automatic flight control system cause the electrohydraulic servo valve to differ the pressures in the end chambers. The signal provides the working force for the actuator. The actuator piston rod drives the output lever. Pressure at the series link compresses a lock spring, unlocking the series link. The actuator can stroke the pilot-commanded piston. When the pilot moves the input link, relative motion between input and output causes the transducer to send a signal to the AFCS amplifier. The signal combines with other flight stability signals, and the resultant signal operates the servo valve. The AFCS can be overridden by the pilot applying a stick force of 25 pounds.

SYSTEM ACTUATORS The flaperon system actuators directly control the flalperon movement in response to mechanical movement from the autopilot actuator. The actuator (fig. 9-1 2) consists of two tandem-mounted power pistons and a power valve shuttle. Mechanical inputs are introduced through the load-relief (safety) bungee and the valve input lever to the power valve shuttle portion of the actuator. The inputs cause a valve error and the porting of hydraulic pressure to the power pistons. As the flaperon moves, mechanical linkage attached to the actuator tends to null this valve error, The power valve shuttle returns to neutral. The flaperons remain in the selected position until new mechanical inputs are received from the pilot or the AFCS.



Figure 9-13.Flaperon autopilot actuator.



Managed Security Service Provider
 


Privacy Statement - Copyright Information. - Contact Us

Integrated Publishing, Inc. - A (SDVOSB) Service Disabled Veteran Owned Small Business