Share on Google+Share on FacebookShare on LinkedInShare on TwitterShare on DiggShare on Stumble Upon
Custom Search
 
  

Wingtip Type

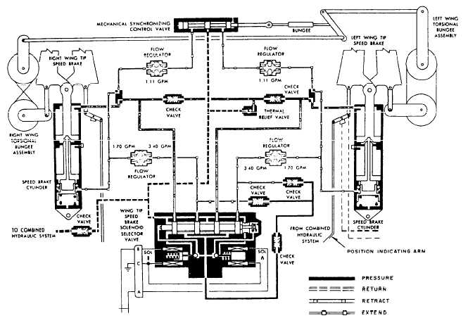
The wingtip speed brake system is an electrically controlled and hydraulically operated system. It operates either alone or with the fuselage speed brakes. See figure 9-41.



Figure 9-41.Wingtip speed brake control system.

 The wingtip brake consists of a set of trailing edge surfaces for each wing. The lower half attaches to the wing structure with two external fixed hinges. The upper half is attached to the wing at the same wing station with two adjustable tension lengths. An interconnecting hinge between the upper and lower halves provides a common connection point for the actuating cylinders. The hinge provides symmetrical deflection of upper and lower panels. Each panel can open up to 60 degrees for a total angle of 120 degrees for each wingtip brake. When retracted, they lie flush with the wing surface. They can extend and hold at any angle between 0 and 60 degrees, depending upon the amount of aerodynamic braking desired. A mode selector switch permits simultaneous or independent operation of the wingtip and fuselage speed brakes, with the speed brake control switch located on the right throttle quadrant power lever. Moving the SPD BRK switch to the forward position closes the brakes. Moving it to center position holds the brakes at any desired angle. Moving it aft opens the brakes. The switch is spring-loaded to neutral from the aft position only.

Selecting the open position energizes the selector valve, porting hydraulic pressure from the combined hydraulic system to the extended side of the actuating cylinder. When the switch is positioned to closed, the opposite solenoid energizes. Pressure is ported to the retract side of the actuating cylinders. With the switch in neutral, hydraulic fluid is blocked from both the extend and retract sides of the speed brake cylinders. This action hydraulically locks the speed brakes. If the electrical circuit fails, the selector valve is de-energized as a fail-safe feature and the speed brakes retracts.

The wingtip speed brake control system normally depends upon the hydraulic flow regulators to maintain symmetrical extension of the left and right brakes. If a malfunction causes asymmetry of extension, an electrical disparity signal is sensed by the speed brake null detector. When the disparity between the extension of the left and right brake reaches 8 degrees, the null detector de-energizes the selector valves and causes the speed brakes to close.

On some aircraft, the synchronization mechanism (fig. 9-41) consists basically of synchronizing linkage, two torsional bungee assemblies, and a cable run interconnecting the three mechanisms to a mechanical synchronizing control valve. The synchronizing mechanism is a comparative linkage type that senses unequal motion between the two brake surfaces. Movement of either speed brake transmits through the torsional bungee assembly and the cables to the synchronizing mechanism. Any unequal movement upsets the synchronizing mechanisms neutral position, displacing the synchronizing valve shuttle. When the speed brakes are opening or closing, the valve is normally in neutral as long as the travel of both sides is equal. When unequal travel moves the valve shuttle out of neutral, the valve will relieve hydraulic pressure from the speed brake actuating cylinder, producing the hugest opening angle. This decelerates the opening of the speed brake or bleeds down the speed brake with the largest angle until the disparity is within limits and the shuttle returns to neutral. On later models this mechanical synchronization system has been deleted.

If the mechanical synchronization system fails to maintain synchronization within 8 degrees, the electrical fail-safe system operates and de-energizes the selector valve to close the speed brakes. If the synchronizing linkage becomes jammed, the torsional bungee assembly can be forced out of detent, isolating the linkage from the speed brake and preventing damage to the linkage because of overloads.

The bungee in the synchronizing mechanism linkage acts as a rigid length to the synchronizing valve during normal operation of the wingtip speed brake. If the valve becomes jammed, abnormal loads on the bungee will cause it to give and relieve the excessive loads before damage to the valve, linkage, or bungee occurs.



Managed Security Service Provider
 


Privacy Statement - Copyright Information. - Contact Us

Integrated Publishing, Inc. - A (SDVOSB) Service Disabled Veteran Owned Small Business