Share on Google+Share on FacebookShare on LinkedInShare on TwitterShare on DiggShare on Stumble Upon
Custom Search
 
  

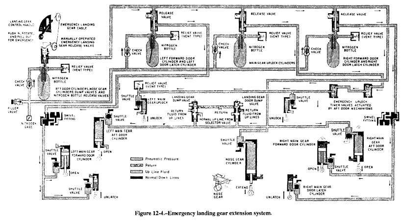
EMERGENCY SYSTEMS

If the landing gear fails to extend to the down and locked position, each naval aircraft has an emergency method to extend the landing gear. Emergency extension systems may vary from one aircraft to another. The methods used may be the auxiliary/ emergency hydraulic system, the air or nitrogen system, or the mechanical free-fall system. An aircraft may contain a combination of these systems. For example, the main landing gear emergency extension may be operated by the free-fall method and the nose gear by the auxiliary/hydraulic system method. 

The nitrogen storage bottle system is a one-shot

system powered by nitrogen pressure stored in four compressed nitrogen bottles. See schematic in figure 12-4. Pushing in, rotating clockwise, and pulling out the landing gear control handle actuates the emergency gear linkage connected to the manually operated release valve on the nitrogen bottle. The release valve connects pressure from the bottle to each release valve of the remaining three bottles. The compressed nitrogen from the manually operated bottle repositions the shuttle valve in each of the other three nitrogen bottles and permits nitrogen pressure to flow to the extend side of the cylinders. When the up lock hooks are released, the main gear drops by gravity, and the nose gear extends by a combination of gravity and nitrogen pressure. Each gear extends until the down lock secures it in the down position. At this time, the cockpit position indicator shows the down wheel, and the transition light on the control panel goes out. During the emergency extension, cockpit indications on the indicator and the lighting of the transition light are the same as during normal landing gear extension.

When the landing gear control handle is actuated in the emergency landing gear position, a cable between the control and the manually operated nitrogen bottle opens the emergency gear down release valve on the bottle, as shown in the schematic in figure 12-4. Nitrogen from this bottle actuates the release valves on the other three bottle so that they will discharge. 

Nitrogen flow from the manually operated bottle actuates the dump valves. This action cause the shuttles within the shuttle valve on the aft door cylinders, and on the nose gear cylinder, to closed off the normal port and operate tie cylinders. The nose gear cylinder extends and unlocks the up lock and extends the nose gear. The nitrogen flowing into the aft door cylinders opens the aft doors. Fluid on the closed side of the door cylinders and the up side of the nose gear cylinder is vented to return

 

 

Figure 12-5.Main gear door latch mechanisms.

through the actuated dump valves. Nitrogen from another bottle actuates the shuttle valves on the up lock cylinders. Nitrogen flows into the up lock cylinders and causes them to disengage the up locks. As soon as the up locks are disengaged, the main gear extends by the force of gravity. Fluid on the up side of the main gear cylinders is vented to return through the actuated dump valves, preventing a fluid lock. When the gear fully extends, the down lock cylinders spring extends its piston and engages the down lock.



Managed Security Service Provider
 


Privacy Statement - Copyright Information. - Contact Us

Integrated Publishing, Inc. - A (SDVOSB) Service Disabled Veteran Owned Small Business