Share on Google+Share on FacebookShare on LinkedInShare on TwitterShare on DiggShare on Stumble Upon
Custom Search
 
  

Bleeding the System

Bleed the system every time you replace a part or disconnect a line. Clear the nose gear from the deck with the hydraulic and electrical power connected. Depress the nose gear steering switch and operate the rudder pedals. As the nose gear steering cylinder moves, open and close the extend and retract bleed ports. Do the same with the relief valve bleed port at the steering cylinder until the hydraulic fluid is free of air. Cycle the steering system five complete cycles. Secure the bleed ports and lockwire. Disconnect electrical and hydraulic power and remove the jack.

Adjustment of Components

Connect external hydraulic and electrical power to the aircraft before adjusting the steering cylinder or amplifier. Jack the nose gear clear of the deck. Adjust the steering cylinder in the following sequence:

1. Center nose gear.

2. Disconnect cylinder rod end from the steering linkage bell crank.

3. Manually extend piston and position gauge set on rod with gauge flush with rod end. Secure gauge to rod end and push flush with cylinder housing.

4. Check to see that the piston rod end will connect to the steering linkage bell crank with gear centered. Adjust the rod end as required.

5. Remove gauge set and attach piston rod end to steering linkage bell crank.

To adjust the steering amplifier, proceed as follows:

1. Insert rigging pin No. 1 in rudder pedal linkage, and check to see that rudder is in neutral.

2. Operate the steering switch and check to see that gear centers within 2 degrees of center index mark.

3. If gear does not center within limits, adjust the steering amplifier potentiometer R7 so that the circuit balances.

4. Remove rigging pin and check the area for foreign objects.

5. Remove the jack and external power.

NOTE: AE personnel normally accomplish the electrical adjustments.

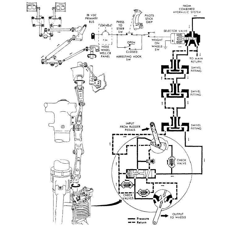
MECHANICALLY CONTROLLED NOSE STEERING SYSTEM MAINTENANCE

Maintenance of mechanically controlled nose steering systems closely parallels the maintenance of electrically controlled nose steering systems. Mechan-ically controlled nose steering system maintenance consists of the rigging and steering assembly mainte-nance. See figure 12-16.

Rigging

Rigging of the control linkages consists of several steps. You must jack the nose of the aircraft and operate the rudder pedals to deplete hydraulic pressure. Center the recoil strut manually so that the link arm is in line with the centers of the strut and the steering assembly. Adjust all lower links to move freely overcenter, to make sure that parts are free from binding, and then lock in place with the stops. Install rigging pins in the rudder

 

Figure 12-16 .-Nosewheel steering system.

pedal to nose steering assembly linkages. Adjust the rods to accommodate the installation of the pins. Following adjustment of the linkage, remove the rigging pins and check the system for proper operation. 



Managed Security Service Provider
 


Privacy Statement - Copyright Information. - Contact Us

Integrated Publishing, Inc. - A (SDVOSB) Service Disabled Veteran Owned Small Business