Share on Google+Share on FacebookShare on LinkedInShare on TwitterShare on DiggShare on Stumble Upon
Custom Search
 
  

LIQUID OXYGEN CONVERTERS

The liquid oxygen converter assembly discussed in this chapter is a GCU-24/A, P/N 10C-0016-10 (fig. 12-5) manufactured by Essex Cryogenics, Inc. (FSCM 19062). Information concerning other types can be found in NAVAIR 13-1-6.4. The converter assembly is designed to store and convert liquid oxygen (LOX) into gaseous oxygen for the aircrewman during flight. Table 12-16 contains the leading particulars for the converter assembly.

Oxygen in its liquid state (approximately -297 F or -182 C) is stored in a spherical assembly consisting of inner and outer shells separated by an annular space. The annular space is evacuated to create a vacuum. This prevents the transmittal of heat through the annular space. The thermos bottle effect created retards heating and eventual conversion of LOX to gaseous oxygen. Valves, tubing, and fittings incorporated in the converter assembly convert LOX to gas and direct its flow at a controlled rate.

CONFIGURATION AND FUNCTION

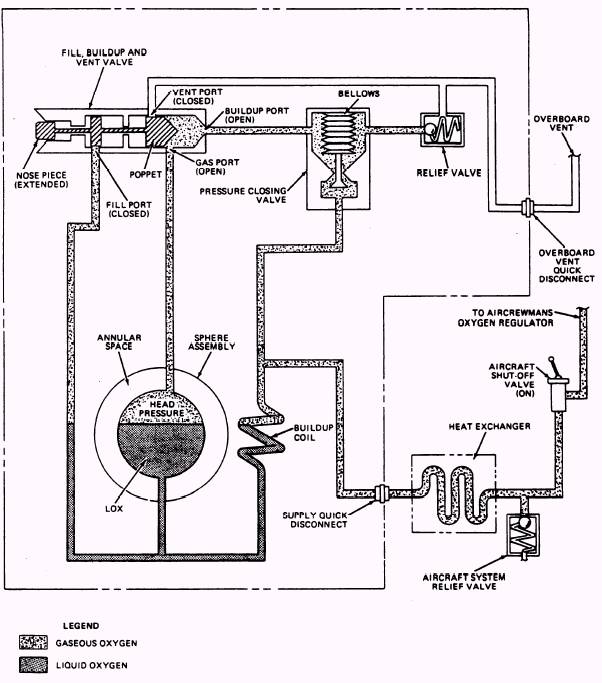
The type GCU-24/A Liquid Oxygen Converter Assembly (P/N 10C-0016-10) consists of a sphere assembly, buildup and vent valve, relief valve, pressure closing valve and associated tubing and fittings. A capacitance-type probe assembly, which sends an electrical signal to a

Table 12-15.-Troubleshooting (Emergency Pressure Test)

Figure 12-5.-Liquid oxygen converter assembly, type GCU-24/A, P/N 1OC-OO16-1O.

liquid oxygen quantity gauge located in the aircraft, is incorporated within the sphere assembly. The quantity gauge indicates the amount of LOX, in liters, contained in the converter.

Operation and performance characteristics of the GCU-24/A converter assembly (P/N 10C-0016-10) are as follows:

1. The converter is filled by attaching the LOX servicing trailer filler valve to the filler port of the fill, buildup, and vent valve on the converter. When attached, the servicing trailer filler valve depresses the nosepiece and valve poppet of the fill, buildup, and vent valve. This automatically puts the converter into the fill mode (fig. 12-6). Figure 12-7 shows the converter installed in an aircraft.

2. With the poppet depressed, the fill and vent ports of the valve are opened, and the buildup port is closed. This condition allows gas pressure built up in the inner sphere to vent to the atmosphere. As pressure is vented, LOX in the servicing trailer (which is at a greater pressure-30 psig), flows through the fill, buildup, and vent valve and into the converter.

3. As the LOX level rises in the sphere, pressure created by vaporization of liquid due to heat, turbulence, etc., is vented to the atmosphere. The converter is considered full when LOX flows in a steady stream from the overboard vent line quick disconnect.

Table 12-16.-Leading Particulars for Liquid Oxygen Converter Assembly, Type GCU-24/A, P/N 10C-0016-10

4. When the converter is full and the servicing trailer filler valve is disconnected, the nosepiece and poppet of the fill, buildup and vent valve return to the extended position (fig. 12-6). This automatically puts the converter into the buildup and supply mode by closing the fill and vent ports of the vaIve, and opening the buildup port.

5. In the buildup and supply mode (fig. 12-6), LOX is forced out of the bottom of the inner sphere and into the buildup coil by the weight of the liquid. As the LOX warms and vaporizes into gaseous oxygen in the buildup coil, pressure is created. This pressure is controlled at approximately 75 psig by the opening and closing action of the pressure closing valve.

6. Gaseous oxygen travels from the buildup coil through the supply quick disconnect and the heat exchanger to a shut-off valve in the aircraft cockpit.

7. Gaseous oxygen, under pressure, also passes through the gas and buildup ports of the fill, buildup and vent valve to the upper portion of the pressure closing valve, within which is a bellows. This bellows holds the valve in the open position. As pressure builds, the bellows, which senses the increase, contracts (at approximately 75 psig), and closes the valve.

8. Without a demand being placed on the converter, pressure continues to slowly rise. If

Figure 12-6.-Buildup and supply mode (Converter Installed).

Figure 12-7.-Converter installed in an aircraft.

allowed to go unchecked, pressure in excess of 12,000 psig could be generated. To prevent this potentially hazardous situation, a relief valve is incorporated. The relief valve is set to relieve excess pressure in the converter assembly at approximately 110 psig.

9. As a demand is placed on the converter by the aircrewman, LOX is forced into the buildup coil to replace consumed oxygen. As this process is repeated, the LOX level in the converter drops, increasing the void area at the top. As the size of the void area increases, pressure decreases, and is sensed by the bellows in the pressure closing valve. When pressure falls below approximately 75 psig, the bellows expand, opening the valve. With the valve open, pressure from the buildup coil passes through the valve and into the top of the converter. This pressure, coupled with the pressure created by vaporizing LOX contained in the converter, again builds to approximately 75 psig and closes the pressure closing valve. This process is repeated as long as a demand is being placed on the converter.

10. A heat exchanger is incorporated into the aircraft tubing to further warm the gaseous oxygen to a breathable temperature.

11. An additional relief valve, set at approximately 115 psig, is installed in the aircraft oxygen plumbing to provide additional protection against overpressurization of the converter and supply lines of the system.

 



Managed Security Service Provider
   


Privacy Statement - Copyright Information. - Contact Us

Integrated Publishing, Inc. - A (SDVOSB) Service Disabled Veteran Owned Small Business