Share on Google+Share on FacebookShare on LinkedInShare on TwitterShare on DiggShare on Stumble Upon
Custom Search
 
  

LIQUID OXYGEN CONVERTER TEST STANDS

Liquid oxygen converters are another group of items that you, as a PR, are required to test and repair. There are two test stands designed to test the oxygen converters. The operation, maintenance, and parts are, with a few minor exceptions, basically identical. The part numbers for the two test stands are 59A120, manufactured by Aerojet-General Corporation, and the 31TB1995-1, manufactured by Pioneer.

FUNCTIONS

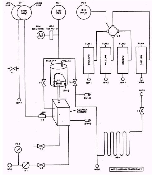
The 59A120 test stand (fig. 11-4) is designed to test liquid oxygen converters, components, and rigid seat survival kit (RSSK) components. This function is accomplished by the converter routing a test gas through various valves, gauges, and tubing to the item under test.

Bell Jar

The bell jar is used for testing components having more than one possible area of leakage.

Figure 11-4.-Liquid Oxygen Converter Test Stand 59A120 control panel and counter top. 11-14

It consists of a relief valve RV-3, the bell jar itself, and the bell jar top coupling C-2 (fig. 11-4). When operating properly, the relief valve RV-3 has a range of 5 to 15 psig. It is leaktight at 5 psi, and is set to relieve at 10 psi.

Differential Pressure Gauge, DF-1

The differential pressure gauge is a bellowsoperated gauge that operates in the range of 0-100 inches H2O (inches of water). The gauge indicates differential pressure when testing pressure closing and opening valves.

Relief Valve, RV-11

The converter section of the test stand is protected from excessive pressure by the RV-11 relief valve. This relief valve is set to relieve pressure in excess of 110 psig.

Converter Supply Connection, NIP-6

The converter supply connection NIP-6 connects the converter supply coupling, through the use of a hose, to the test stand. The flow of oxgen shown in figure 11-5 shows that the

Figure 11-5.-Test stand schematic. 11-15

converter supply flow control valve V-9 controls the flow of oxygen from the liquid oxygen converter through the heat exchanger HE-1 to the buildup and flow valve V-10, and then to the adapter fixture.

Linear Flow Elements

There are four linear flow elements. Each measures a different flow rate in liters per minute (LPM). By using a hose assembly connected from NIP-5 (converter supply outlet connection) to the correct one of the linear flow elements (NIP-1 for 0-00.25 LPM, NIP-2 for 0-1.0 LPM, NIP-3 for 0-50 LPM, or NIP-4 for 0-150 LPM), and turning the flowmeter selector valve, you can measure leakage from an item under test.

Liquid Oxygen Quantity Gauge Capacitor-Type Tester

The liquid oxygen quantity gauge capacitortype tester is located on the upper front panel of the test stand and operates on 115 Vat, 400-cycle current. It is used to measure capacitance and electrical insulation of the capacitance probe.

Flow of Oxygen

As you turn on the supply of gas, it flows into the test stand through a special bulkhead fitting BF-1 (fig. 11-4), and it is indicated on the 0-3,000 psig pressure gauge PG-3. It then flows to the adjustable pressure regulator R-1. The regulator is preset to deliver 160 psig to the remainder of the test stand through oxygen supply valve V-6. Oxygen supply valve V-6, a needle-type valve, admits oxygen to the adapter fixture and controls oxygen pressure to an item under test. From the adapter fixture, the test gas is routed to the following valves, gauges, and disconnects: Test gas enters the bell jar bottom coupling C-1. Your test item is also attached to this coupling. From C-1 it flows to the needle metering valve V-2, which allows the flow to continue to a test pressure gauge PG-1.

NOTE: When opening valve V-2, you must close valve V-10. This prevents oxygen from entering the converter side of the test stand.

The test pressure gauge PG-1 indicates the pressure applied to the item under test. The oxygen flow also goes from the adapter fixture to the differential pressure gauge shutoff valve V-8. This valve prevents pressure from being admitted to the high side of the differential pressure gauge DF-1 when the gauge is not being used. Another flow from the adapter fixture is to the system bleed valve V-5. This valve is a needle-type valve, and it is used to bleed the pressure from the test stand. On every test stand you will find a safety valve. In this case, we have a relief valve V-4 that prevents excessive pressure buildup in the test stand. The valve is leaktight at 160 psig, and is set to relieve at 180 psig.

MAINTENANCE

Maintaining and preparing the test stand for use is divided into five separate tasks: installation, visual inspection, correction card preparation, calibration, and leak testing. These tasks, fully described in the following paragraphs, are outlined briefly below:

1. Installation includes selecting a suitable space, mounting, connecting to a suitable power supply, and an oxygen source.

2. The visual inspection is performed to ensure the test stand has not been damaged during shipment and installation.

3. Correction/calibration cards (fig. 11-6) provide an easy reference upon which indicated flows and pressures are recorded. Actual mandatory flows and pressures are taken from NAVAIR 17-15BC-20 and are prerecorded on the correction/calibration cards. The actual LPM flow must be converted to the indicated inches of H2O flow and to millimeter (mm) flow by using the applicable flowmeter calibration graphs. This conversion is performed by the metrology calibration team.

NOTE: Additional actual pressures and flows have been added to the correction cards in figure 11-6. Addition of these pressures and flows reflect required actual pressures and flows needed to bench test RSSK kits and all models of LOX converters now in service.

4. Periodic leakage tests are conducted on the accessories section, bell jar assembly, and the entire test stand.

5. Calibration of the test stand is required to be performed prior to use. Calibration procedures are performed at 6-month intervals by the onsite metrology calibration team. Additional calibrations are not required.

Figure 11-6.-Calibration correction cards. 11-17

Installation

The test stand may be installed in any convenient location. Table 11-1 includes nominal dimensions of the test stand. Total space requirements can be determined by adding a reasonable working area to the dimensions given in the table.

NOTE: The test stand has drilled flanges to allow stable mounting. If shock pads are placed under the stand, they must extend under the whole stand to give even distribution of support.

Power requirement for the test stand is 115 Vat, 400-cycle, single-phase service. The test stand is connected to a suitable power source by the electrical cable assembly.

A 300 to 2,000 psig oxygen source is required. A metal strap on the left rear of the test stand is provided for mounting and securing the oxygen supply cylinder.

 



Managed Security Service Provider
   


Privacy Statement - Copyright Information. - Contact Us

Integrated Publishing, Inc. - A (SDVOSB) Service Disabled Veteran Owned Small Business